Garden Center Calgary Organic Compounds Drawing Online
garden-organic-gardening

Garden Center Calgary Organic Compounds Drawing Online

Garden Center Calgary Organic Compounds Drawing Online, Indeed recently has been hunted by consumers around us, perhaps one of you personally. People now are accustomed to using the internet in gadgets to view video and image information for inspiration, and according to the name of this article I will discuss about

If the posting of this site is beneficial to our suport by spreading article posts of this site to social media marketing accounts which you have such as for example Facebook, Instagram and others or can also bookmark this blog page.

2 Garden Grove Citra Raya Tangerang Banten Organic Compound Of Carbohydrates

The Impact Of Media Plants And Their Interactions On Bioretention Performance A Review Sciencedirect Garden Grove Citra Raya Tangerang Banten Organic Compound Of Carbohydrates

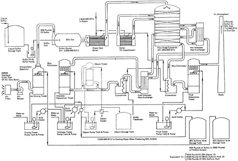
Sulfur And Sulfuric Acid Springerlink Garden Grove Citra Raya Tangerang Banten Organic Compound Of Carbohydrates

Calgary Plants Online Garden Center Opening Hours Garden Grove Citra Raya Tangerang Banten Organic Compound Of Carbohydrates

Online Calgary Garden Weed Ca Hashbros Org Garden Grove Citra Raya Tangerang Banten Organic Compound Of Carbohydrates

Planning Your Own Garden Easy To Follow Steps Garden Grove Citra Raya Tangerang Banten Organic Compound Of Carbohydrates

Basic iupac organic nomenclature version 30 updated 20 14 these materials provide a step by step guide to learning organic nomenclature and are intended for those taking introductory organic chemistry at a college or university.

Garden grove citra raya tangerang banten organic compound of carbohydrates. Still one of the best places to obtain property data. This course allows you to prepare for the exam at your own pace. Such a carbon atom is called a chiral center or sometimes a stereogenic center using organic speak.

Chemistry university of balochistan quetta pakistan cinternational center for chemical sciences hej research institute of chemistry university of karachi karachi 75270 pakistan and ddepartment of chemistry the university of calgary 2500 university drive nw calgary alberta canada t2n 1n4 correspondence e mail. The original contents of this site were developed by dr ian hunt and dr rick spinney for mcgraw hill to support francis careys organic chemistry. Organic chemistry practice problems at michigan state university.

You can use any internet connected device to access the. The original materials are copyright of mcgraw hill and therefore any link to this site without their permission is an infringement of their copyright oct 2006. The problems have been color coded to indicate whether they are.

See more ideas about preschool activities preschool preschool science. The following problems are meant to be useful study tools for students involved in most undergraduate organic chemistry courses. For example the compound shown here contains a carbon.

Alberta education diploma chemistry 30 exam preparation registration. Chemspider is a free online chemical database offering access to physical and chemical properties molecular structure spectral data synthetic methods safety information and nomenclature for almost 25 million unique chemical compounds sourced and linked to almost 400 separate data sources on the web. Chemspider is quickly becoming the primary chemistry internet portal and it can be very.

Drawing inspiration from the ancient hanging gardens of babylon garden hills formal composition is that of two staggered 25 storey towers with private and communal gardens on each level of. Search by drawing a compound or by compound name. Chiral molecules usually contain at least one carbon atom with four nonidentical substituents.

Aug 6 2019 explore emily joness board functional group followed by 299 people on pinterest.

2 Garden Grove Citra Raya Tangerang Banten Organic Compound Of Carbohydrates

2 Garden Grove Citra Raya Tangerang Banten Organic Compound Of Carbohydrates

Cannabis Drug Wikipedia Garden Grove Citra Raya Tangerang Banten Organic Compound Of Carbohydrates

Canada Blooms Canada Blooms Garden Grove Citra Raya Tangerang Banten Organic Compound Of Carbohydrates

More From Garden Grove Citra Raya Tangerang Banten Organic Compound Of Carbohydrates